Характеристики
Серия подстанции
—
СПБ (прогрев бетона)
Мощность подстанции, кВА
—
40
Материал обмоток трансформатора
—
Al
Напряжение ВН подстанции, кВ
—
0,38
Мощность нагрузки, кВт
—
40
Выходное линейное напряжение ступеней, В
—
35, 45, 60, 80
Все характеристики
Наличие уточняйте у наших менеджеров
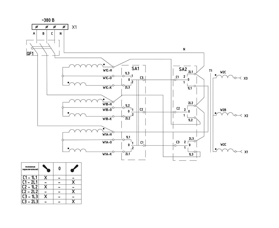
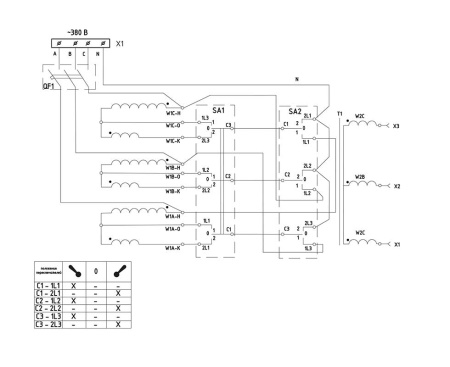
Станции прогрева бетона типа СПБ – 40 предназначена для прогрева бетона монолитных конструкций в зимнее время. Нагрузка станции – специальный греющий провод, уложенный в элемент конструкции до начала бетонирования.
Станция предназначена для работы в умеренном и умеренно-холодном климате при температуре воздуха от плюс 10 ?С до минус 40 ?С.
Производительность метода прогрева бетона заложенным нагревающим проводом зависит от температуры окружающего воздуха, наличия или отсутствия дополнительных утепляющих поверхностей, количества арматуры, и колеблется от 0,4 до 1,0 м3 бетона на 1 кВт мощности нагрузки станции.
• Простая, надежная конструкция
• Единая конструкция, увеличивающию надежность, удобное подключение сети и нагрузки
• Большие проушины для подъема и перемещения
• Сухой трансформатор с естественным охлаждением
• Легкое переключение режима работы
Станция предназначена для работы в умеренном и умеренно-холодном климате при температуре воздуха от плюс 10 ?С до минус 40 ?С.
Производительность метода прогрева бетона заложенным нагревающим проводом зависит от температуры окружающего воздуха, наличия или отсутствия дополнительных утепляющих поверхностей, количества арматуры, и колеблется от 0,4 до 1,0 м3 бетона на 1 кВт мощности нагрузки станции.
• Простая, надежная конструкция
• Единая конструкция, увеличивающию надежность, удобное подключение сети и нагрузки
• Большие проушины для подъема и перемещения
• Сухой трансформатор с естественным охлаждением
• Легкое переключение режима работы
Серия подстанции
СПБ (прогрев бетона)
Мощность подстанции, кВА
40
Материал обмоток трансформатора
Al
Напряжение ВН подстанции, кВ
0,38
Мощность нагрузки, кВт
40
Выходное линейное напряжение ступеней, В
35, 45, 60, 80
Ток нагрузки на ступени(ях) максимальный, А
290
Сечение жилы сетевого кабеля, мм2
25
Сечение проводов нагрузки, мм2
190 (2x95)
Тип охлаждения
естественное
Срок службы, не менее
10 лет
Климатическое исполнение
У1
Габаритные размеры ДхШхВ, мм
770x770x1100
Масса, кг
296
Транспортный габарит ДхШхВ, мм
770x770x1100
